
特级防火卷帘的工作原理是什么呢?
2019-10-22
特级防火卷帘适合于大面积各类产业以及民用建筑中需防火分区隔绝的场合,格外是高层建筑中的营业厅、展厅、候机大楼、堆栈、车库等场合。
了解详情 +

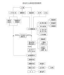
七氟丙烷气体灭火报警系统如何布线?
2019-10-21
七氟丙烷气体灭火系统是大家熟知的气体灭火装置,而这个系统中又包含了许多联动控制的设计,这些联动控制设计要如何进行布线呢?
了解详情 +

你知道气体灭火系统的联动控制设计吗?
2019-10-21
气体灭火系统已经广分应用于电子计算机房、通讯机房、数据储存库、配电房、发电机房、图书档案馆及其它贵重设备室。那么大家对气体灭火系统的联动设计是否有具体的了解呢?
了解详情 +

四大气体灭火系统的工作原理,你不能不知道!
2019-10-19
其实很多人都是不知道我们的气体灭火系统有哪些种类和它的工作原理,因为这些基本都是我们一些专业的人士才知道的,但是现在的消防事件逐渐增多,我们普通人应该全面提高消防意识,那么今天就让小编来说说吧。 一、自动控制系统气体灭火系统. 将火灾事故全自动警报气体灭火...
了解详情 +

防火卷帘近期报价!防火卷帘的作用效果是什么?
2019-10-18
最近很多客户打电话咨询我们公司防火卷帘的报价是多少,防火卷帘的报价需要根据图纸测量和实地测量才可以的得出精准的报价,而且成本也是根据钢材的价格上下波动,所以是无法确定准确的报价!防火卷帘的分类之前我们已经做过介绍,但是很多人可能对于我们的防火卷帘有什么样的作用都...
了解详情 +

气体灭火泄压口是什么?有哪些型号?
2019-10-17
气体灭火系统启动时需要有泄压口进行释放压力,否则防护区压力会超过围护结构承受内压的允许压强。今天小编就给大家介绍气体灭火泄压口的作用以及它有哪些型号。
了解详情 +

如何安装柜式七氟丙烷灭火装置?
2019-10-17
柜式七氟丙烷灭火装置又柜体、灭火剂瓶组、管路、喷头、信号反馈部件、压力显示部件、驱动部件等组成,与火灾警报器、灭火控制器组成一套自动灭火系统。可直接放置于防护区内,具有可移动,方便安装的特点。因为我们的柜式七氟丙烷灭火装置的更新换代,很多时候很多安装人员都是不...
了解详情 +

气体灭火系统真的对它又爱又恨!
2019-10-16
为什么我们会对气体灭火系统又爱又恨呢?因为它的存在的一定的安全隐患,我们又不可以没有它的存在。来详细说说吧。
了解详情 +

为什么要严格控制IG541气体灭火剂中水分的含量?
2019-10-15
IG541混合气体由52%的氮气,40%的氩气以及8%的二氧化碳组成,为了达到理想的灭火效果需要严格控制三种气体的百分比含量,那么为什么要控制含水量,如果含水量超标有什么危害呢?
了解详情 +

广东气体灭火系统厂家来说说什么才是消防师的考试重点!
2019-10-15
作为广东气体灭火系统厂家的专业人士就来说说什么才是我们工作中很重要的步骤吧!
了解详情 +

你知道气体灭火系统的危险源吗?
2019-10-14
随着社会的发展越来越多的高楼大厦拔地而起,气体灭火系统运用的地方越来越多,气体灭火系统的使用安全应该引起大家注意警惕,今天小编就给大家介绍气体灭火系统的危险源!一、超压风险,防范措施:1、气瓶使用过程中,瓶体长期承压,且受外部污染及内部介质的影响,瓶体耐压能力可能受到影响,实...
了解详情 +

无锡爆炸事故警醒了我们对气体灭火系统安全的重要性!
2019-10-14
10月13日上午11时左右,无锡市锡山区鹅湖镇新杨路一小吃店发生燃气爆炸。到目前为止事故已经造成9人死亡,10人受伤了。这个事故严重的警醒了我们对消防安全的重要性。其实不管是在哪个区域都应该加强我们气体灭火系统或者水消防系统。特别的人群繁杂的区域就更加需要做更多的消...
了解详情 +

